T
The Daily Insight

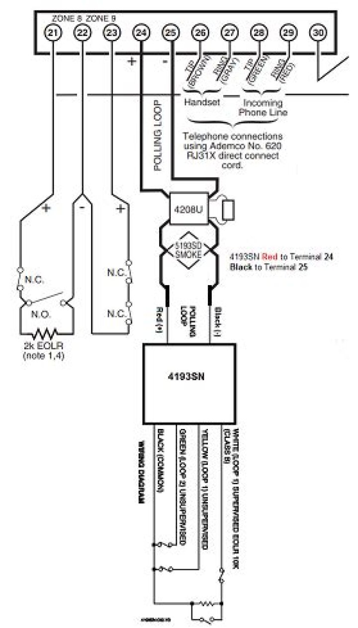
How do I wire a 4193SN?

Author

John Thompson

Published Feb 20, 2026

How do I wire a 4193SN?

To connect a 4193SN to the polling loop:

  1. Connect the 4193SN Red wire to terminal 24.
  2. Connect the 4193SN Black wire to terminal 25.
  3. Loop 1 – Connect the 4193SN White wire to the High/Positive side of the contact being used.
  4. Connect the Black wire from the input side to the Low/Negative side of the contact.

How many users can Vista 128 have?

Supports up to six touchscreen Advanced User Interface (AUI) devices (6272 or later) Smoke detector reset at keypad. Quick exit. Group bypass….Standard features. (VISTA-128BPT and VISTA-128BPTSIA):

Part No.Description
V128BPTSIASIA Approved Enhanced Commercial Burglary Alarm Control Panel (UL Listed)

How many partitions can a Vista 128 have?

8 separate
The Vista 128BPT control panel provides 8 separate partitions which are independent and function as if it had its own control panel. The Vista 128BPT is an excellent choice for a commercial burg alarm panel and is also listed for residential burglary and fire.

How do I change my Vista 128 code?

Complete the following steps to change the Master Code on a VISTA 128BPT:

  1. Signify a code command. On your keypad (preferably an alphanumeric keypad), enter in the following:
  2. Identify the user number.
  3. Provide the new code.
  4. Do not add new user.
  5. Confirm the new code.

How do I change my Vista 128 product key?

How do I bypass the zone on Vista 128?

To bypass a zone on a Vista system, first enter in the Master Code (default is 1234). Then press the bypass key [6], followed by the zone number. The zone number will always be 2 digits on Vista-21iP and below panels. On Vista-128BPT and Vista-250BPT panels, the zone number will contain 3 digits.

How do I add a user to Windows Vista 20P?

To add a secondary user code, enter the 4 digit master code followed by the number 8, plus the 2 digit user number (any number from 03 or higher) plus the 4 digit user code, i.e., [1234] + [8] + [03] + [5678]. The system will beep to confirm the user was added. Each user code can be assigned an authority level.

How many wireless zones does Ademco Vista 128bp support?

• Supports up to 241 additional expansion zones (119 for the VISTA-128BP) using a built-in polling (multiplex) loop. • Supports up to 250 wireless zones (128 for the VISTA-128BP) (fewer if using hardwire and/or polling loop zones).

Is the vista-128fbpt compliant with ul864?

UL864 (Commercial Fire) Compliance General Requirements The VISTA-128FBPT/VISTA250FBPT control panels provide features that allow the system to meet UL864 Commercial Fire requirements. To meet these requirements, follow the guidelines outlined in this section.

How to enable or disable Temporal siren pulse?

Possible settings Settings permitted in UL 864 ∗08 TEMPORAL SIREN PULSE N 0 = disable 1 = enable Not used at this time. Must be set to “0” (disable). ∗13 BELL 1 TIMEOUT Y Enter 01-15 multiplied by 2 minutes. 00 = no timeout.